Le système complet de capote électrique est visible sur la fig. 1. Un groupe moteur/pompe hydraulique bidirectionnel produit une pression d’huile qui alimente deux vérins hydrauliques qui, eux-mêmes par le biais de biellettes et tringleries, actionnent l’armature de capote. La pompe, les vérins et l’unité de commande électronique sont placés dans le coffre. L’alimentation électrique du système est obtenue par le circuit ‘SU’ du Neiman (modèles US uniquement ?), c’est à dire que le système est alimenté par la simple insertion de la clé dans le Neiman, sans avoir mis le contact.
Après installation du couvre capote, un contact renseigne l’unité de contrôle de sa présence et coupe ainsi toute commande, empêchant la capote de se refermer avec le couvre capote en place.
| 1.Rotule | 11.Bouchon remplissage d’huile |
| 2.Tringle clip | 12.tuyaux hydrauliques haute pression |
| 3.Clip | 13.Vérin hydraulique |
| 4.Support | 14.Support de Vérin hydraulique |
| 5. ECrou | 15.Tête de Vérin hydraulique |
| 6.Unité de contrôle | 16.Rondelle élastique |
| 7.Pompe hydraulique | 17.Rondelle élastique |
| 8.Bague cahoutchouc | 18.Axe pivot |
| 9.Vis by-pass | 19.Tringle guide |
| 10.Indicateur de niveau | 20.Tringle guide |
Un coupe-circuit placé en amont du fusible principal protège le circuit contre les surcharges, comme par exemple, si vous essayer d’ouvrir la capote en oubliant de libérer les fixations avants. La protection va agir, et va couper l’alimentation du système. L’alimentation est rétablie au bout de 30/35 secondes et un nouvel essai d’ouverture pourra être effectué.
Solution de secours: Retirez le cas échéant le couvre capote. Pour actionner la capote manuellement, ouvrez le coffre, repérez dans le panneau intérieur le trou donnant accès à la clé (en forme de T) , voir figure ci-dessous :
Attention :
lorsque vous actionnez la capote, veuillez à bien actionner les deux cotés en même temps pour éviter de vriller le mécanisme.
Lorsque vous avez relevé la capote, n’oubliez pas de la verrouiller à l’avant !
Purge du circuit :
La purge du circuit est nécessaire pour chasser l’air dans le circuit et doit être réalisée si une intervention a été réalisée sur le circuit hydraulique. La présence d’air peut être la cause d’une ouverture/fermeture saccadée de la capote.
Pour accéder au système hydraulique, retirez le panneau de coffre (fig 61-102).
Pour purger le circuit:
tournez la clé en forme de T sur la pompe vers la gauche, jusqu’au blocage. Ouvrez la capote manuellement jusqu’au maximum Refermez la capote jusqu’au maximum Rouvrez la capote au maximum Tournez la clé en forme de T vers la droite jusqu’au blocage de celle-ci. Contrôlez le niveau d’huile comme décris plus loin.
Contrôle et correction du niveau d’huile :
Pour cela, la capote doit être ouverte !
Contrôlez le niveau d’huile hydraulique par rapport aux repères indiqués sur le coté de la pompe
Attention :
lorsque vous actionnez la capote, veuillez à bien actionner les deux cotés en même temps pour éviter de vriller le mécanisme.
Lorsque vous avez relevé la capote, n’oubliez pas de la verrouiller à l’avant !
Purge du circuit :
La purge du circuit est nécessaire pour chasser l’air dans le circuit et doit être réalisée si une intervention a été réalisée sur le circuit hydraulique. La présence d’air peut être la cause d’une ouverture/fermeture saccadée de la capote.
Pour accéder au système hydraulique, retirez le panneau de coffre (fig 61-102).
Pour purger le circuit:
tournez la clé en forme de T sur la pompe vers la gauche, jusqu’au blocage. Ouvrez la capote manuellement jusqu’au maximum Refermez la capote jusqu’au maximum Rouvrez la capote au maximum Tournez la clé en forme de T vers la droite jusqu’au blocage de celle-ci. Contrôlez le niveau d’huile comme décris plus loin.
Contrôle et correction du niveau d’huile :
Pour cela, la capote doit être ouverte !
Contrôlez le niveau d’huile hydraulique par rapport aux repères indiqués sur le coté de la pompe
Le niveau de remplissage doit se faire capote ouverte (position basse)
Reposez le bouchon de remplissage d’huile, mais ne pas le serrer pour que l’air puisse s’y echapper.
1) Remettez la clé dans le Neiman sans mettre le contact
2) Actionnez 4 ou 5 fois l’ouverture/fermeture de capote jusqu’a la fin de course puis laisser en postion ouverte
3) Recontrôler le niveau d’huile et faire l’appoint si necéssaire.
4) Serrez le bouchon de remplissage
Remplacement et/ou installation des composants:
Attention:
-Le système hydraulique fonctione a haute pression. Le système à l’arret, il peut subsister des pressions résiduelles
-Aucune impureté ne doit pénétrer dans le sytème sous peine de disfonctionnement
-Après toute intervention, il faut purger obligatoirement le système et contrôler le niveau d’huile
Avant d’ouvrir un raccord hydraulique:
1) Déconnectez le pôle négatif de la batterie
2) Desserez doucement le bouchon de remplissage d’huile pour laisser l’air s’échapper
3) Préparez un petit récipient pour récupérer l’huile en desserant un raccord.
4) Avant démontage, repérez le montage de toute tuyauteri ou pièces, pour faciliter la repose et éviter toute inversion
Précautions :
-Nettoyer les pièces avant leur démontage ou remontage
-Pour protéger des pièces démontées, utilisez du plastique ou du papier mais pas de chiffons.
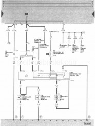
Légende:
-L72: Voyant déclairage bouton de commande
-F155: Contact gauche, couvre capote installé
-F156: Contact droit, couvre capote installé
-E137: Contact de commande de capote
-S56: Fusible de protection 20A
-J256 : Unité de commande
-V82: Moteur de pompe haute pression
-T1: Connecteur simple à côte de la platine porte relais
-T1a: Connecteur simple à côte de la platine porte relais
-T2: Connecteur double sur le moteur de pompe
-T5: Connecteur 5 pins sur le contact de fin de course
-T17: Connecteur 17 points dans le coffe, à gauche
-30: Masse à côté de la platine porte relais
-50: Masse dans le coffre à gauche
-51: Masse dans le coffre à droite
Couleurs:
-GY : Gris
-BL : Bleu
-BR: Marron
-R: Rouge
-G: Vert
-V: Violet
-BK: Noir
Par Yangra









